New NASA tool helps detect 'super-emitters' of methane from space / Photo: - - NASA/JPL-Caltech/AFP
NASA scientists, using a tool designed to study how dust affects climate, have identified more than 50 spots around the world emitting major levels of methane, a development that could help combat the potent greenhouse gas.
"Reining in methane emissions is key to limiting global warming," NASA Administrator Bill Nelson said in a press release on Tuesday.
"This exciting new development will not only help researchers better pinpoint where methane leaks are coming from, but also provide insight on how they can be addressed -- quickly."
NASA said its Earth Surface Mineral Dust Source Investigation (EMIT) is designed to foster understanding of the effects of airborne dust on climate.
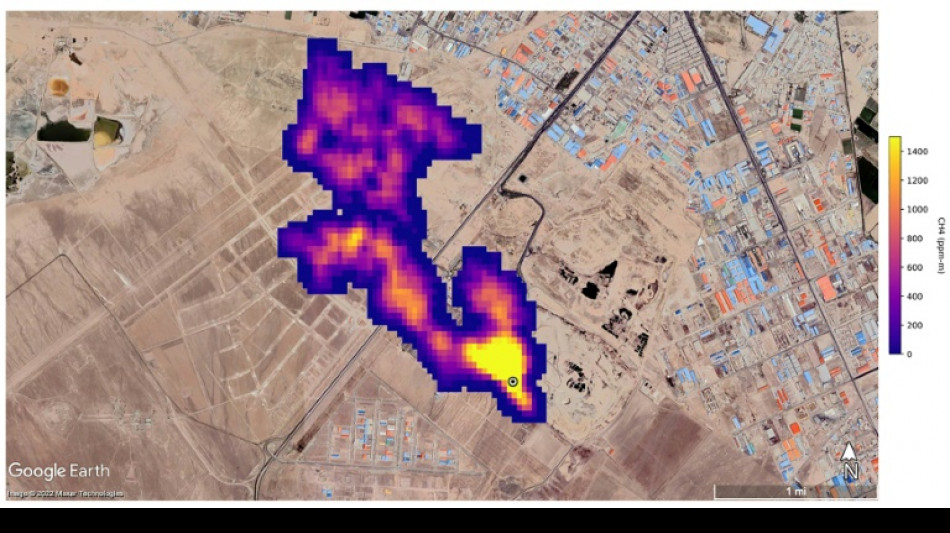
But EMIT, which was installed on the International Space Station in July and can focus on areas as small as a soccer field, has also shown the ability to detect the presence of methane.
NASA said more than 50 "super-emitters" of methane gas in Central Asia, the Middle East, and the southwestern United States have been identified so far. Most of them are connected to the fossil-fuel, waste or agriculture sectors.
Kate Calvin, NASA's chief scientist and senior climate advisor, said EMIT's "additional methane-detecting capability offers a remarkable opportunity to measure and monitor greenhouse gases that contribute to climate change."
- 'Exceeds our expectations' -
Methane is responsible for roughly 30 percent of the global rise in temperatures to date.
While far less abundant in the atmosphere than CO2, it is about 28 times more powerful as a greenhouse gas on a century-long timescale. Over a 20-year time frame, it is 80 times more potent.
Methane lingers in the atmosphere for only a decade, compared to hundreds or thousands of years for CO2.
This means a sharp reduction in emissions could shave several tenths of a degree Celsius off of projected global warming by mid-century, helping keep alive the Paris Agreement goal of capping Earth's average temperature increase to 1.5C, according to the UN Environment Programme (UNEP).
"EMIT will potentially find hundreds of super-emitters – some of them previously spotted through air-, space-, or ground-based measurement, and others that were unknown," NASA said.
Andrew Thorpe, a research technologist at the Jet Propulsion Laboratory leading the EMIT methane effort, said some of the methane plumes detected by EMIT are among the largest ever seen.
"What we've found in a just a short time already exceeds our expectations," Thorpe said.
NASA said a methane plume about two miles (3.3 kilometers) long was detected southeast of Carlsbad, New Mexico, in the Permian Basin, one of the largest oilfields in the world.
It said 12 plumes from oil and gas infrastructure were identified in Turkmenistan, east of the Caspian Sea port city of Hazar.
A methane plume at least three miles (4.8 kilometers) long was detected south of Tehran from a major waste-processing complex, NASA said.
M.Arya--BD